L’élégante Villa Flora est un mystère pour moi. Cette carte postale, oblitérée en 1915, la seule que j’aie pu trouver, la place rue Yves Kermen (ex rue de Saint-Cloud) mais la rue est longue. Penel Beaufin, en 1905, la situe entre la place Jules Guesde et le pont de Billancourt, c’est mieux mais encore trop imprécis. Les photos aériennes les plus anciennes ne sont d’aucun secours.
Quel dommage qu’elle ait disparu. Où était-elle ? Qui y habitait ? L’usine Renault est-elle la cause de sa disparition ? Bien probable car Renault a racheté une grande partie des propriétés de cette rue.
Toute information serait la bienvenue.
Mise à jour du 25 mars 2020:
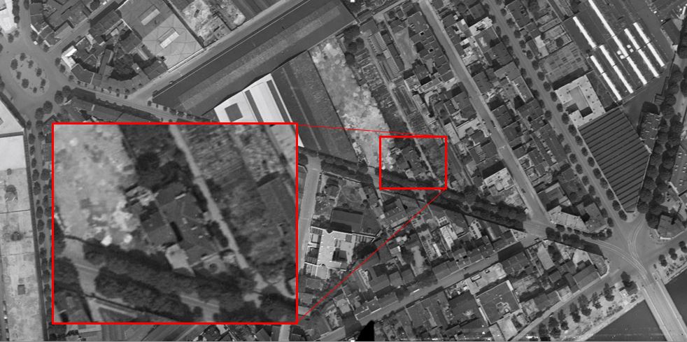
Un lecteur du blog, Jean-Pierre Lebaillif, ancien habitant de la rue Heinrich, a sans doute retrouvé la Villa Flora. Il m’a fait remarquer que Penel-Beaufin évoque sa position au 16 de la rue de Saint Cloud, ce qui, on peut le supposer, correspond au 16 de la rue Yves Kermen actuelle. Cela placerait alors la Villa à mi-chemin de la rue Heinrich et du pont de Billancourt. En observant les photos aériennes de 1934, il trouve à cet endroit un bâtiment qui lui ressemble. Les cheminées, le décrochement de la façade, l’auvent, ça a l’air de coller. La photo nous montre probablement sa façade orientée à l’est. Difficile d’être formel, mais c’est le meilleur candidat, sans aucun doute !

Les photos aériennes plus tardives nous montrent que ce bâtiment a disparu. Le terrain est devenu la propriété de Renault. C’est toujours le cas aujourd’hui.


On la trouve parfois, cachée sur d’autres photos, comme ici, à droite, sur cette carte postale des inondations de 1910.

Les villas disparues de Billancourt:
| Villa 10 rue Solferino | Villas de la famille Renault |
| Villa Aussillous | Maison Bican |
| Villa Boitelle | Villa Bottin |
| Villa Caprice | Villa Casteja |
| Villa Damiens | Maison de Tavernier |
| Maison du prince Polonais | Villa Flora |
| Villa Fountaine | Villa Mauresque |
| Villa Marti – Morel | Villa Nousillet-Clinch |
| Villa Rozier | Villa Toucy |
| Ferme de Billancourt | Propriété de lady Hunlocke |




13 Replies to “La Villa Flora”